1
/
of
1
Electronic Service Manuals
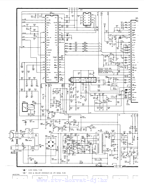
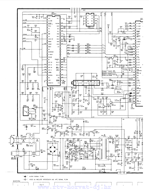
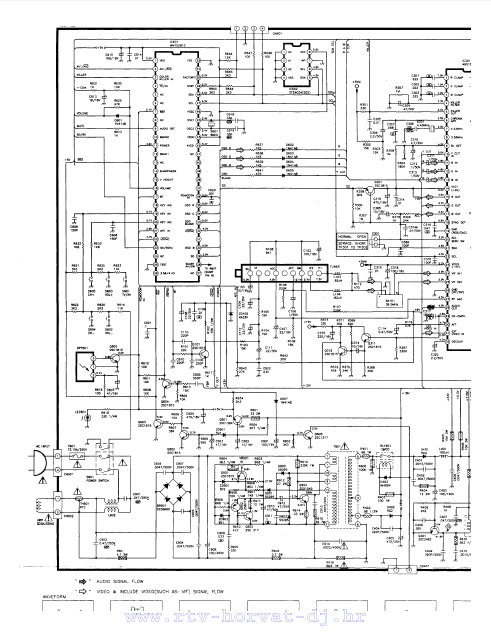
AKAI CT-14 20WKDT Schematics
AKAI CT-14 20WKDT Schematics
Regular price
$5.00 USD
Regular price
Sale price
$5.00 USD
Taxes included.
Quantity
Couldn't load pickup availability
AKAI CT-14 20WKDT Schematics
(PDF DOWNLOAD)
Share
